08. Aug 2017
Der von Ferrum entwickelte und patentiert integrierte Eindicker für Schubzentrifugen spart Platz und Kosten.
Schubzentrifugen bedingen eine ausreichende Feststoffkonzentration der Suspension, damit ein sicherer und konstanter Betrieb gewährleistet werden kann. Des Weiteren laufen die Schubzentrifugen ruhiger und mit minimalen Vibrationen, wenn die Suspension eine optimale und auch konstante Feststoffkonzentration aufweist.
Um solche Prozessbedingungen gewährleisten zu können, ist oft eine zusätzliche Eindickung der Suspension vor der Zentrifuge erforderlich. Dafür ist in der Regel die Installation eines separaten Geräts, z.B. statischer Eindicker, Hydrozyklon oder Bogensieb, nötig.
Als Alternative entwickelte und patentierte Ferrum bereits von einigen Jahren den integrierten Eindicker, welcher sich innerhalb der Schubzentrifuge einbauen lässt. Unter bestimmten Prozessbedingungen entfällt dadurch die Notwendigkeit eines separaten, externen Eindickers. Dies spart Platz und Kosten. Gleichzeitig läuft die Zentrifuge stabiler und mit geringeren Vibrationen.

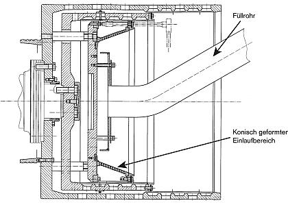
Skizze: Ferrum integrierter Eindicker für Schubzentrifugen
Der Ferrum integrierte Eindicker wird im Einlaufbereich der Zentrifuge installiert und ist konisch geformt, sodass der Kuchen selbstständig, durch die Zentrifugalkraft, über die Filtrationsfläche rutscht. Aufgrund der Dünnschichtfiltration ist der Filterwiderstand wesentlich geringer als bei einer Kuchenfiltration, d.h. die Filtrationsleistung ist wesentlich höher als im Einlaufbereich einer normalen Schubzentrifuge. Somit kann der Feststoffgehalt nach dem Eindickkonus soweit erhöht werden, dass hier nun ein normaler Kuchenaufbau möglich ist.

Integrierter Eindicker installiert
Der integrierte Eindicker ist inzwischen weiterentwickelt worden, so dass verschiedene Filtermedien, welche projektspezifisch ausgelegt werden, für die Eindickung zur Anwendung kommen. Auch für hoch korrosive und/oder hoch abrasive Applikationen gibt es geeignete Lösungen.
Weitere Funktionen wie Klassierung (bewusste Abtrennung der Feinfraktion) oder eine intensive Produktwaschung in Einlaufbereich sind, unter entsprechenden Prozessbedingungen, ebenfalls möglich.
Interesse an mehr Information oder Produkttests? Melden Sie sich bei unserem ![]()
Herrn Philipp Ruhstaller, Leiter Verfahrenstechnik
E-Mail
T +41 62 889 1437
Oder senden Sie uns die Details Ihrer Fest-/Flüssig-Trennaufgabe mittels unserem Fragebogen an den für Ihr Gebiet zuständigen Verkaufsingenieur.
Wir freuen uns auf Ihr Feedback.
Mehr Interessantes zu 'Ferrum Zentrifugentechnik' finden Sie hier.